


產品概述
XGN66-12高壓開關柜具有體積小,聯鎖機構可靠等優點。主要用于接受和分配電能之用,并具有對電路進行控制、保護和監測等功能,可用于發電廠、變電站、以及工礦企業等,也可以與環網組合應用于開閉所中。

XGN66-12概述
XGN66-12高壓開關柜又稱為固定式金屬封閉開關設備,用于12KV及以下三相交流50Hz系統中,作為接受與分配電能之用。柜體采用角鋼焊接而成。斷路器室位于柜體中(下)部,安裝、調試、維護方便。標配安裝有VS1-12斷路器。XGN66-12高壓開關柜適屬于小型化城鄉電網設備,具有小型化、結構合理、安全可靠、運行操作簡單等特點。滿足電力市場及城網、農網改造、箱式變電站的需求。XGN66-12開關柜主要用于發電廠、變電站及工礦企業,高層建筑等場所,也可與環網柜組合應用于開閉所中。
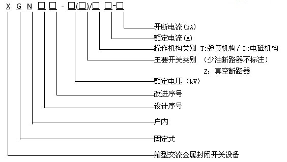
XGN66-12高壓開關柜型號及含義

XGN66-12高壓開關柜主要特點
●XGN66-12開關柜的柜體結構采用組裝式,無需焊接,具有較好的機械強度以及優美的外觀;
● 柜體后部上方采用GN30-12旋轉開關、下隔離采用GN19-12C隔離開關,具有按程序操作的可靠的機械聯鎖裝置,為操作人員與設備提供可靠的安全性保護;
●XGN66-12開關柜的柜體為空氣絕緣,可配裝機構一體化的真空斷路器、固定式VS1-12(ZN63A)、VD4-12等斷路器;
●主開關、隔離開關及柜門之間均采用強制性機械閉鎖方式,產品滿足"五防"功能要求;
●電纜接線端頭距地空間大,便于電纜的制作安裝和檢測維護;
●材料采用鍍鋁鋅板制作;
●XGN66-12開關柜的門采用靜電噴塑,使其表面具有抗撞擊、耐腐蝕、外形美觀等優點。